电线电缆网 > 技术资料共享 > 电线电缆工艺流程图(完整版)
电线电缆工艺流程图 - 无图版
314046472 --- 2024-07-22 14:41:20
1
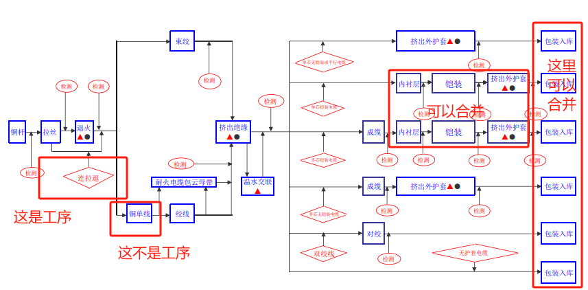
电线电缆工艺流程图
4csxcz --- 2024-07-22 16:51:25
2

流程图应该画简单点,不要集中一起画,太多太笼统出问题的多。
liuxi1985 --- 2024-07-23 09:36:11
3
请问大佬 这个流程用什么画的啊?
wendyoo --- 2024-07-23 10:28:54
4
WORD吧
1
电线电缆工艺流程图
2

流程图应该画简单点,不要集中一起画,太多太笼统出问题的多。
3
4